0
  • 聊天消息
  • 系统消息
  • 评论与回复
登录后你可以
  • 下载海量资料
  • 学习在线课程
  • 观看技术视频
  • 写文章/发帖/加入社区
会员中心
创作中心

完善资料让更多小伙伴认识你,还能领取20积分哦,立即完善>

3天内不再提示

LM2653 1.5A 高效同步开关稳压器

数据:

描述

LM2653开关稳压器可在100:1负载范围(1.5A至15 mA)内提供高效电源转换。此功能使LM2653成为电池供电应用的理想选择。

同步整流用于实现高达97%的效率。轻负载时,LM2653进入低功耗迟滞或“休眠”模式,以保持高效率。在许多应用中,在15 mA负载下效率仍然超过80%。关断引脚可用于禁用LM2653并将电源电流降至7μA。

所有电源,控制和驱动功能都集成在IC中。这些IC包含用于电流模式控制的专利电流检测电路。此功能消除了其他电流模式DC-DC转换器所需的外部电流检测电阻。

IC具有300 kHz固定频率内部振荡器。高振荡器频率允许使用极小的薄型元件。

保护功能包括热关断,输入欠压锁定,可调软启动,逐周期电流限制,输出过压和欠压保护。

特性

  • 效率高达97%
  • 4V至14V输入电压范围
  • 1.5V至5.0 V可调节输出电压
  • 0.1Ω导通电阻
  • 300 kHz固定频率内部振荡器
  • 7μA关断电流
  • 获得专利的电流检测电流模式控制
  • 输入欠压锁定
  • 输出过压关断保护
  • 输出欠压关机保护
  • 可调节软启动
  • 可调PGOOD延迟
  • 电流限制和热关断

所有商标均为其各自所有者的财产。

参数 与其它产品相比 降压转换器 (集成开关)

 
Vin (Min) (V)
Vin (Max) (V)
Vout (Min) (V)
Vout (Max) (V)
Iout (Max) (A)
Regulated Outputs (#)
Switching Frequency (Min) (kHz)
Switching Frequency (Max) (kHz)
Iq (Typ) (mA)
Features
Control Mode
Duty Cycle (Max) (%)
Operating Temperature Range (C)
Rating
Package Group
LM2653 LM20323 LM26001 LM26001-Q1 LM2653 LM2854 LM3100
4     4.5     3     3     4     2.95     4.5    
14     36     38     38     14     5.5     36    
1.5     0.8     1.25     1.25     1.5     0.8     0.8    
5     32     35     35     5     5     7    
1.5     3     1.5     1.5     1.5     4     1.5    
1     1     1     1     1     1     1    
255     500     150     150     255     500     200    
345     500     500     500     345     1000     1000    
1.7     2.3     0.038     0.038     1.7     1.7     1    
Power Good     Enable
Power Good
Pre-Bias Start-Up
Synchronous Rectification
Tracking    
Enable
Power Good    
Enable
Light Load Efficiency
Power Good
Pre-Bias Start-Up    
Power Good     Enable
Synchronous Rectification
Tracking    
Enable
Synchronous Rectification
Tracking    
Voltage Mode     Current Mode     Current Mode     Current Mode     Voltage Mode     Voltage Mode     COT with emulated ripple    
95     80     98     98     95     100     94    
-40 to 125     -40 to 125     -40 to 125     -40 to 125     -40 to 125     -40 to 85     -40 to 125    
Catalog     Catalog     Catalog     Automotive     Catalog     Catalog     Catalog    
TSSOP     HTSSOP     HTSSOP     HTSSOP     TSSOP     HTSSOP     HTSSOP    

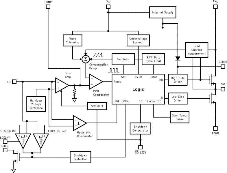
方框图 (3)

技术文档

数据手册(1)
元器件购买 LM2653 相关库存

相关阅读